【技術検証】電力線磁界振動発電デバイス「ジバでんき」×BLE通信|合同会社かちクリエイトとIoT実験

こんにちは。ムセンコネクト三浦です。
今回は、環境発電技術(エネルギーハーベスティング)を開発されているかちクリエイト様ご協力のもと、電力線の周囲に発生する磁界を利用した画期的な発電デバイス「ジバでんき」をお借りすることができました。
ジバでんきは大阪公立大学および大阪産業技術研究所にて開発された発電デバイスで、現在はかちクリエイト様が主導して社会実装に向けた検証・実証を進めています。
実際にこの発電デバイス(発電素子)を用いて、「発電」→「蓄電」→「センシング」→「無線送信(Bluetooth LE)」という、バッテリーレスIoTデバイスの一連の動作を検証しましたので、その様子をレポートします。
電力線磁界振動発電デバイス「ジバでんき」とは?
「ジバでんき」は、電線(電力線)の周囲に発生する交流磁界を利用して発電するユニークなデバイスです。
発電の仕組み
原理は非常にシンプルでかつ画期的です。
交流電流が流れる電線の周囲には磁界が発生し、その磁界は周期的に変化します(50Hz/60Hz)。
この磁界の変化に合わせてデバイス内の永久磁石が振動します。その振動エネルギーを「圧電セラミック」が電力に変換します。

主な特徴

IoTセンサデバイスの電源を確保する目的で利用する場合、以下の大きなメリットがあります。
- 【電気工事不要】クランプ式電流センサーのように、既設の電線に固定するだけで設置完了です。
- 【電池交換不要】電源ケーブルの敷設も、定期的な電池交換も不要になり、メンテナンスコストを大幅に削減できます。
- 【多芯線に対応】交流電線であれば、単線だけでなく平行線や三相線など、あらゆる種類の電線に対応可能です。
Bluetooth LEのような省電力通信を駆動するには十分なエネルギーを得ることができます。
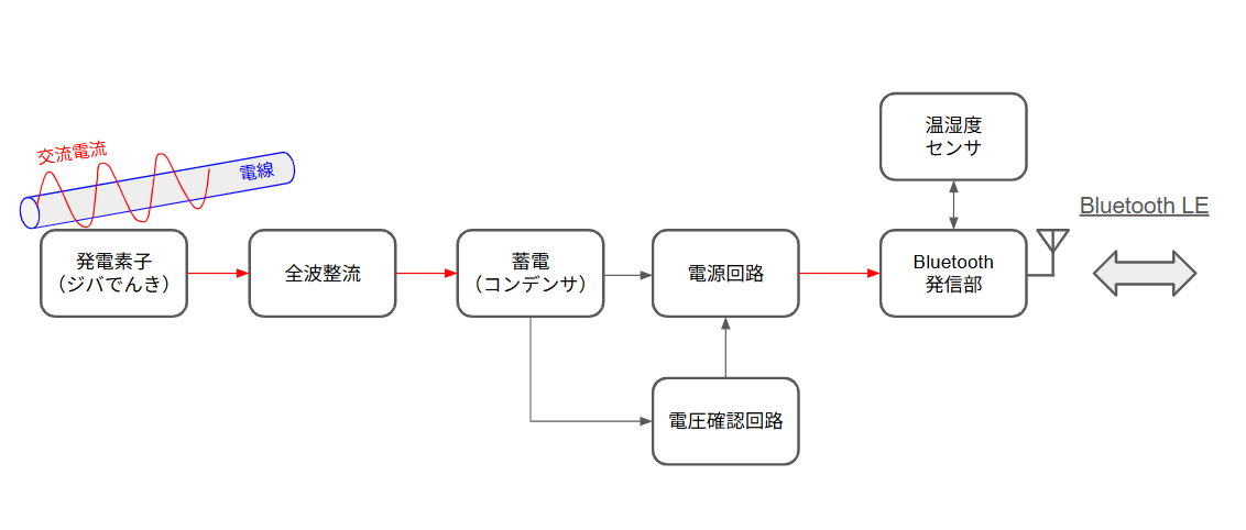
ジバでんきを用いたIoTデバイスの検証構成
お借りした「ジバでんき」
今回、かちクリエイト様からお借りした「ジバでんき」の外観は以下のようなものです。

検証構成
今回は工場やオフィスにある既存設備の状態監視(稼働監視)や環境センシングを想定し、以下の回路構成で検証を行いました。
ジバでんきで発電した交流(AC)を直流(DC)に変換し、コンデンサに蓄電してBLEモジュールを駆動させる「間欠動作」の構成を採用しました。
- 発電 : ジバでんき本体(50×40×20mm、出力目安1mW)
- 整流 : 全波整流回路
- 蓄電 : コンデンサ
- 制御 : 電圧監視回路(蓄電電圧が1.5Vに達したら動作開始、1.0Vまで下がったら停止)
- 通信 : BLE無線発信部 + 各種センサ(温湿度など)
今回の検証では安定した動作を確保するため、リチウム二次電池への充電ではなく、コンデンサを用いた間欠動作(エネルギーが溜まったら送信してスリープする)の構成としています。

検証結果:電線に挟むだけでデータ送信に成功
実際にオフィス内の家電製品(セラミックヒーター)の電源コードにジバでんきを取り付け、動作を確認しました。
ジバでんきの取り付け
ジバでんきの取り付けはとても簡単でした。
家電製品の100VのACケーブルに付属のマジックテープで取り付けるだけで準備完了です。


発電波形の確認(オシロスコープ)
消費電力600Wのセラミックヒーター稼働時の発電波形を確認したところ、約10V(p-p) という十分な電圧振幅が得られていることが確認できました。
これだけの電圧が取れていれば、整流・降圧回路を経てセンサーを駆動させることができます。
Bluetooth LEビーコンの送信確認
セラミックヒーターが稼働している間、スマートフォン上の検証アプリにて、センサーデータ(温度・湿度など)を含んだBluetooth LEアドバタイズパケットの受信に成功しました。
アプリの受信画面では、約5秒に1回程度の頻度でデータが更新されており、対象機器が「稼働していること」や「その場の環境温度」をリアルタイムにモニタリングできることが実証できました。

ジバでんきが発電している様子を動画にしました。
- セラミックヒーターの電源を入れます。セラミックヒーターのACケーブルに電流が流れ始めます。
- ACケーブルに取り付けたジバでんき(黒い箱)が発電を開始します。
- ジバでんきが発電した電力を環境発電回路(白い箱)が収集して蓄電します。蓄電した電力で温度・湿度を測定してBluetooth LEで無線発信します。
- AndroidタブレットのアプリがBluetooth LEの無線電波を受信します。受信するとアプリ画面に変化があります。
- 受信した画面をタップすると受信データの詳細が確認できます。温度・湿度のセンサ値が表示されます。
- アプリの画面をよく見ると約5秒おきに受信時刻が更新されています。(約5秒に1回電波発信している様子がわかります。)
受信用アプリ
受信用のアプリはオープンセンササービスの受信アプリを利用しました。


配線レス・電池レスで設備のIoT化が可能
今回の検証により、「電源工事なし・電池交換なし」 で、既存設備の電力線に取り付けるだけでIoTセンサー化できることが確認できました。
今回の実験デバイス(ジバでんき+BLE)を設備機器の電力線に取り付けると、設備機器が稼働している時には電線を通る電力から発電を行い、Bluetooth LEの電波を定期的に発信することができます。
Bluetooth LEの受信機を用意して実験デバイス(ジバでんき+BLE)が発信している電波を観察すれば、その発信状態や発信間隔から設備機器の稼働状態を確認できそうです。
特に以下のようなシーンで非常に有効なソリューションになると考えられます。
- 【オフィスの省エネ化】機器ごとの細かい電力使用状況のトレンド把握。
- 【工場内設備の予知保全】ポンプやモーターの電源線に取り付け、稼働状況を監視。
- 【高圧受電設備の保安】人が近づけない場所でのセンシング。
かちクリエイト様について
今回ご協力いただいた合同会社かちクリエイト様は、電力線磁界振動発電デバイス「ジバでんき」をはじめ、環境に存在する未利用エネルギーを電力に変える環境発電技術の開発を行っています。
「センサーで新たな価値を提供し、隠れたデータを見える化する」をミッションに掲げ、2023年に神戸市で創業されました。
エネルギーハーベスティング技術(振動・熱・光発電など)の開発に加え、長年の経験に基づいた「振動解析技術」にも強みを持ち、モーターやポンプなどの回転機器の故障予兆検知ソリューションや、製造工程の可視化技術なども展開されています。
ムセンコネクトの「環境発電向け回路設計技術」「省電力無線通信技術」とも親和性が高く、今後も連携を深めて環境発電業界を一緒に盛り上げていきたいと思います。


